安全防护:与保护接地类似,防止外壳带电伤人。 电磁屏蔽:抑制电磁干扰(如电子设备的外壳接地)静电释放:避免静电积累(如通信设备机柜)
2025-07-29 科威
若仪表和控制系统的外露导电部分与已接地的金属盘、台、箱、柜、架等电气接触良好,或者实现了导电连接,那么就无需额外实施保护接地。在非爆炸危险环境中,供电电压低于 36V 的现场仪表金属外壳、金属保护箱以及金属接线箱,正常情况下可不实施保护接地。但要是可能与高于 36V 电压设备接触,那就必须进行保护接地。处于爆炸危险环境时,非本质安全系统的现场仪表金属外壳、金属保护箱和金属接线箱要实施保护接地,而本质安全系统的相应部分则可不实施。
2025-04-16 科威
雷雨季!仪表防雷的基本知识分享
2023-06-12 科威
雨季到了,仪表设备是时候检查一下仪表接地了
2023-06-02 科威
系统接地接对控制系统的影响!
2023-05-10 科威
仪表波动的原因有哪些?
2023-04-04 科威
自控仪表接地知识分享
2022-10-24 科威
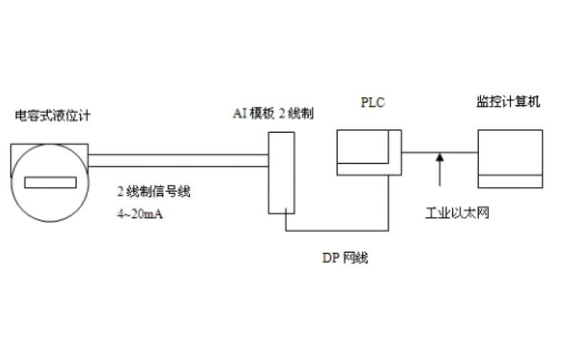
GF5-J5系列电容液位计的应用及维护分享
2022-07-13 科威