新闻动态

  • 带式输送机跑偏的原因、规律、影响因素及纠偏方法介绍知识分享

    带式输送机跑偏是日常生产中较为常见的一种现象,也是用户咨询较多的问题之一。本文从输送机跑偏的原因、规律、影响因素和3种纠偏方法进行介绍,希望对大家的生产有所帮助。

    2022-04-25 科威设备

  • 颗粒污染度的控制技术标准要求知识

    颗粒污染度的意义 磨损理论人为:只有颗粒尺寸与部件运动间隙相当的颗粒才会引起严重的磨损。汽轮机在盘车时油膜厚度非常小,约13μm左右,机组运行过程中,轴承、轴颈间油膜的厚度约在10~150μm之间。

    2022-04-24 科威

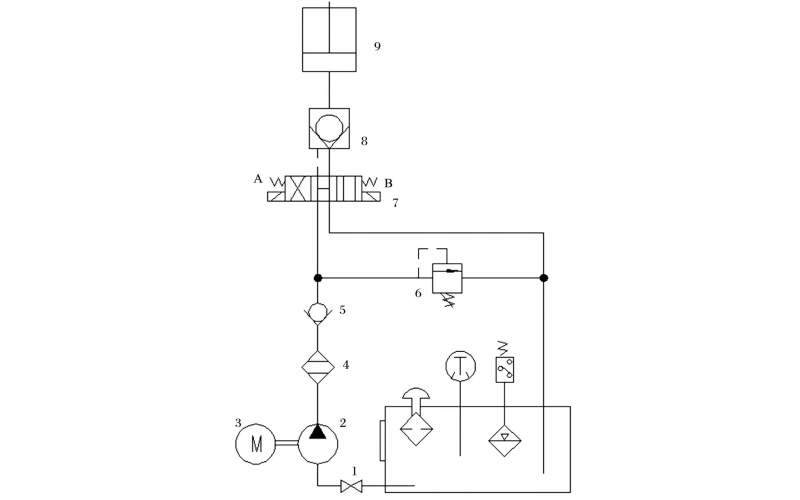
  • 机组循环水泵出口液控蝶阀常见故障分析及处理知识

    Y-Q系列液控蝶阀是循环水系统的主要设备之一,它的可靠与否关系着循环水系统的安全与稳定,而循环水系统的运行状况直接影响着机组的真空品质和汽轮机效率,严重故障时可直接导致机组跳闸[1]。河源电厂2×600MW燃煤机组配备有4台立式循环水泵,水泵出口各对应设置1台型号为2200D×7K41X-6Q蓄能罐式液控缓闭止回蝶阀。液控蝶阀是通过控制逻辑实现阀门的开关角度、速率大小等动作来消除循环水系统潜在水锤对管网的破坏以及水泵倒转[2]。液控蝶阀主要由蝶阀本体、传动装置、液压机构和电气控制部分等组成,在使用和维护过程中,各组成部分都曾发生了不同形式的故障现象,尤其是液压机构部分,多次出现油压异常、漏油、蝶阀拒动等情况,本文根据液压系统故障现象仔细分析缺陷原因,优化检修工艺,及时解体检查更换损坏件,避免了缺陷扩大。

    2022-04-24 科威自控

  • 带式输送机及MKD-CE系列逆止器知识介绍

    MKD-CE系列逆止器是提升运输设备上的安全保护装置,能防设备停机后因负荷自重力的作用而逆转。适用于提升带式输送机、斗式提升机、刮板提升输送机等有逆止要求的设备。提升倾角超过4°的带式输送机带负荷停机时会发生输送带逆向转动甚至断裂或其他机械损坏,因此为防止重载停机时发生倒转故障,一般要设置逆止器或制动装置。输煤系统中常用的制动器有:电动液压推杆制动器、滚柱式逆止器、带式逆止器、楔块逆式止器等。

    2022-04-23 科威设备

  • 液压控制技术在旋回破碎机中的应用知识(KWZK科威自控)

    旋回破碎机经常会出现过铁超载等工况,造成主轴、动锥剧烈运动。针对上述情况,应用液压泵控制主轴升降,应用液压平衡缸保护动锥,应用液压保护系统防止过铁损伤设备。液压控制技术在旋回破碎机上的应用证明,该技术具有响应速度快、容易实现过载保护等特点,降低了设备故障率,提高了设备作业率。

    2022-04-15 科威

  • KWZK科威钢丝输送带硫化机胶接工艺流程分享

    本手册适用于本单位钢丝芯输送带的硫化胶接,胶接型式为一级全搭接。

    2022-04-13 科威

  • DX-5KL系列齿轮泵的故障维修知识介绍

    齿轮泵结构很简单,工艺性比较好,制造成本也不高,与其他同流量的泵类相比较,齿轮泵体积最小,但是它的自吸性能很好,无论在高速还是低速,甚至是用手转动的时候,都能够可靠地实现自吸,又因为它的转速范围大,不易咬死,所以广泛地应用在工作环境不是很清洁的工程机械或是精度要求不高的机床。

    2022-04-12 科威

  • DX-5KL系列齿轮泵的使用维修保养知识介绍

    齿轮泵的工作原理及结构: 齿轮泵是依靠齿轮啮合空间的容积变化来输送液体的。图1(a)所示两个形状及大小相同的齿轮相互啮合地置于泵壳内,一个为主动齿轮,它伸出泵体与原动机轴相连接,另一个为从动齿轮。在齿轮泵工作时,主动轮随电机一起旋转并带动从动轮跟着旋转。当吸人室一侧的啮合齿逐渐分开时,吸人室容积增大,形成低压,便将吸人管中的液体吸人泵内。进人泵体内的液体分成两路,在齿轮与泵壳间的空隙中分别被主、从动齿轮推送到排出室。由于出室一侧的轮齿不断啮合,使排出室容积缩小,这样就将液体压送到排出管中。主动齿轮和从动齿不断旋转泵就能连续吸人和排出液体,为了防止泵在出口阀关闭或管路堵塞时造成泵的损坏,在齿轮泵的出一口侧设有弹簧式安全阀。当泵内压力超过规定值时,安全阀自动开启,高压液体泄回吸人侧。

    2022-04-12 科威

首页
产品
新闻
联系